

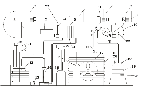
可计算出风速;P全、P静由实验装置配带的一只YEJ-101±120Pa微压计和一副毕托管及其切换器来测定,将全压凡接通,微压计所反映的读数是全压值,关(guān)闭全(quán)压凡而接通静压凡时,微压计(jì)所反映的读数是静压值。|
次数 风压 |
1 | 2 | 3 | 4 | 5 |
| 静压 | |||||
| 全压 |
|
空气 处理段 |
A | B | C | D | E | |||||
| 干球温度 | 湿球温度 | 干(gàn)球温度 | 湿球温度 | 干球温度 | 湿球温度 | 干球温度 | 湿(shī)球温度 | 干球温度 | 湿球温(wēn)度(dù) | |
| 温度(℃) | ||||||||||
| 换热器进(jìn)水流量(liàng) | ||||||||||
|
空气 处理段 |
A | B | C | D | E | |||||
| 干球温度 | 湿球温度 | 干球(qiú)温度 | 湿球温度 | 干球温(wēn)度 | 湿球温度(dù) | 干球温度(dù) | 湿球温度 | 干球温度 | 湿球温度 | |
| 温度(℃) | ||||||||||
| 换热器进水流量 | ||||||||||
[KW]
-空气处理前后焓(hán)值[KJ/kg]
品牌理念
标准流程
有效沟通
专业管理
优(yōu)秀团队
品质保证
无忧(yōu)售后 | 上海红桃视频app科教设备有(yǒu)限公司,立于上海,心怀天下 |
生产基地(dì):上海松江叶榭工业园(yuán)
业(yè)务电话:021-56311657 , 56411696 , 业务(wù)传真:021-56411696 公(gōng)司邮箱(xiāng):shanghaimaoyu@126.com 教学设备厂 沪公网(wǎng)安备 31010702001294 号 沪ICP备13020377号-1 |